Ningbo Richge Technology Co., Ltd.
Ningbo Richge Technology Co., Ltd.
Produkty
FN18 12KV 3 fázový gang ovládaný přepínač vzduchového zátěže s uzemňovacím zařízením a přepínačem pojistky Nalf
  • FN18 12KV 3 fázový gang ovládaný přepínač vzduchového zátěže s uzemňovacím zařízením a přepínačem pojistky NalfFN18 12KV 3 fázový gang ovládaný přepínač vzduchového zátěže s uzemňovacím zařízením a přepínačem pojistky Nalf
  • FN18 12KV 3 fázový gang ovládaný přepínač vzduchového zátěže s uzemňovacím zařízením a přepínačem pojistky NalfFN18 12KV 3 fázový gang ovládaný přepínač vzduchového zátěže s uzemňovacím zařízením a přepínačem pojistky Nalf

FN18 12KV 3 fázový gang ovládaný přepínač vzduchového zátěže s uzemňovacím zařízením a přepínačem pojistky Nalf

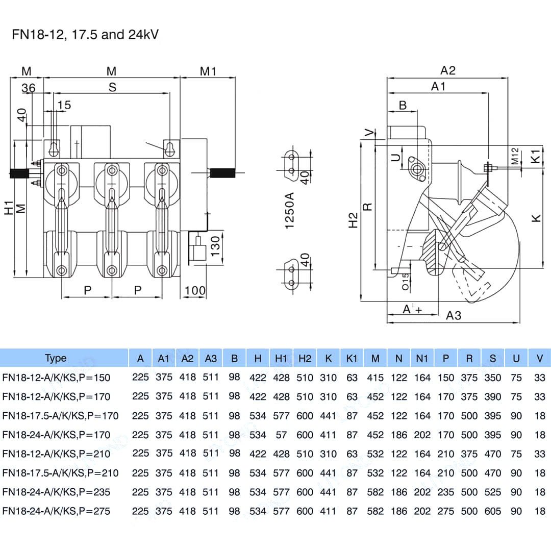
Model:FN18-12DR
Přepínače zatížení FN18 a kombinace přepínačů zatížení jsou vysoce napěťové, vysoce výkonné zatížení kombinující stlačené obloukové obloukové obloukové obloukové obloukové oblouky. Kombinace přepínače a pojistky kombinuje výhody spínače zatížení s výhodami pojistky, aby přepnula jakýkoli zatížení proudu až do jmenovitého proudu zatížení a přepnutí jakéhokoli převahu až do jmenovitého zkratového proudu kombinace pomocí provozu pojistky a jeho impozinger. Používá se ve třífázovém distribuci výkonu energie AC 50Hz jmenovitého napětí 12 kV a jmenovité proud 630a ESP pro síť napájecího kroužku v městské čisté práci na výškové budovy a veřejné zařízení jako ideální produkt pro ochranu rozvody balíčku a transformátor má funkce pokročilého návrhu Struktura dopadu STRUKTURE STROJE SVĚTLA SVĚTLA SVĚTLA HLAVA Rychle na a OFF REUPICE a OF HIGHT REUPELIAL.

FN18 12KV 3 fázový gang ovládaný přepínač vzduchového zátěže s uzemňovacím zařízením a přepínačem pojistky Nalf

     Zavázali jsme se vyvíjet přepínač zatížení, venkovní vysoce napěťové automatické recloser, vysavače vnitřního napětí, které jsou blíže potřebám spotřebitelů a poskytují spotřebitelům lepší produkty. Vždy bereme odměňující společnost jako požehnání a bereme prosperitu a revitalizaci vlasti jako naší vlastní odpovědnosti. Naše společnost přebírá naši firmu a kvalitu zaměstnanců před rozvojem podniku jako naši záruku rozvoje. Trváme na tom, že myšlenka vědy a technologie je první produktivní silou. S našimi technickými dovednostmi, efektivním řízením a vysoce kvalitními výrobky jsme získali chválu od našich zákazníků s naším nákladově efektivním zbožím.

      FN18- 口 je obecný účel, třípólový přepínač, který nabízí majitelům rozváděče a sestavovačům výhody pokročilé technologie přerušování a prokázaného, ​​spolehlivého výkonu v kompaktním designu. Přepínač je k dispozici pro sestavovače rozváděčů jako stavební blok pro kovově uzavřené a podložky nasazené rozváděcí aplikace v hodnoceních od 12-40,5 kV.

Standardní přepínač FN18 zahrnuje těžký ocelový rám s stand-off izolátory, jedinečný obloukový hasičský systém typu Puffer, provozní mechanismus a komponenty přenášení proudu, včetně interrukovačů typu čepele s odlitky a konektory čelistí.

Mezi volitelné příslušenství a funkce patří řada provozních držadel, operátor motoru, pomocné spínače, zařízení pro výlet, pojistkové základny, mechanické zakopnutí pojistky, uzemňovací spínače, mechanické blokování dveří a klíčové propojení.








Základní informace.



Struktura



Technický parametr


Model a kreslení






FAQ

Otázka: Mohl bych mít ceny vašich produktů?

A: Vítejte. Neváhejte a pošlete nám dotaz zde. Odpovíme vám do 24 hodin.

Otázka: Mohu získat vzorek před hromadnou objednávkou?

Odpověď: Ano, vítáme vzorek pro testování a kontrolu kvality. Smíšené vzorky jsou přijatelné.

Otázka: Můžeme vytisknout jméno loga/ společnosti na produkty?

Odpověď: Ano, samozřejmě, přijímáme OEM, pak potřebujete, abyste nám poskytli autorizaci značky.

Otázka: Přijímáte přizpůsobení produktu?

Odpověď: Ano, samozřejmě, uveďte konkrétní výkresy nebo parametry, citujeme vás po vyhodnocení.

Otázka: Jaká je dodací lhůta?

Odpověď: Počasná doba závisí na objednaných množstvích, obvykle do 7-20 dnů po obdržení platby.

Otázka: Jaké jsou vaše obchodní podmínky?

Odpověď: Přijímáme EXW, FOB, CIF, FCA atd.

Otázka: Jaký je váš způsob platby?  

Odpověď: Přijímáme T/T, Western Union, PayPal atd.

Otázka: kontrolujete hotové výrobky?

Odpověď: Ano, každý krok výroby a hotových výrobků bude před odesláním vyšla inspekcí oddělení QC. A před odesláním poskytneme zprávy o inspekci zboží

Otázka: Jak vyřešit problémy s kvalitou po prodeji?

Odpověď: Fotografujte problémy s kvalitou a pošlete nám pro naši kontrolu a potvrzení, vytvoříme pro vás spokojené řešení do 3 dnů.



Továrna


Osvědčení




Hot Tags: FN18 12KV 3 fázový gang Provozovaný přepínač vzduchového zátěže s uzemňovacím zařízením a přepínačem pojistky Nalf, Čína, výrobce, dodavatel, továrna, nízká cena, kvalita, nejnovější prodej, pokročilý
Odeslat dotaz
Kontaktní informace
V případě dotazů na nízkonapěťové rozváděče, vysokonapěťové izolátory, vysokonapěťové uzemňovače nebo ceník nám zanechte svůj e-mail a my se vám do 24 hodin ozveme.
X
Používáme cookies, abychom vám nabídli lepší zážitek z prohlížení, analyzovali návštěvnost webu a přizpůsobili obsah. Používáním tohoto webu souhlasíte s naším používáním souborů cookie. Zásady ochrany osobních údajů
Odmítnout Přijmout